產品中心
進口襯氟旋塞閥
類別:美國進口閥門 ? 發布時間:1970-01-01 08:00 ? 瀏覽: 次

進口襯氟旋塞閥描述--
ALSO襯氟旋塞閥是用帶通孔的塞體作啟閉件,塞體隨閥桿轉動,以實現啟閉動作的閥門。旋塞閥啟閉迅速、流體阻力小。由于旋塞閥密封面之間運動帶有擦拭作用,而在全開時可完全防止與流動介質的接觸,故它通常也能用于帶懸浮顆粒的介質。旋塞閥多用于截斷介質流動,本產品廣泛適用于除“熔融堿金屬和元素氟”外的任何腐蝕性介質,在化工、石油、醫藥、食品、鋼鐵冶煉、造紙、水電、環境保證等行業得到廣泛的運用
進口襯氟旋塞閥產品特性--
◆旋塞與襯里閥體帶有理想的錐度設計,當在使用過程中由于磨損而不能密封時,可通過調整閥蓋上的調節螺釘使旋塞向下移動,補償加在密封面的密封力。
◆頂密封組件組成第二道外密封,在密封面失效的情況下,阻止介質從閥桿向外泄漏。
◆把上閥蓋上的四個螺栓打開后,就可以取出閥內所有部件,進行直接更換閥門零件而不需要從管道上取下閥門。
◆具有進出口端同時密封的優點,在整個工作過程當中密封 面摩擦系數小,塞體運轉靈活,不需要潤滑。
◆密封性能好,使用壽命長。
◆更換零件襯里材料可適用各種介質。
打技術性能規范:
材料明細表:
|
![]() |
||||||||||||||||||||||||||||||||||||||||||||||||||||||||||||||||||||||||||||||||||||||||||||||||||||||||||||||||||||||
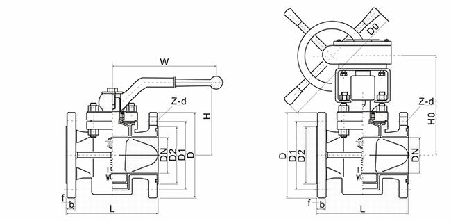
進口襯氟旋塞閥外形尺寸 --

ASME B16.5 Class150(單位:mm)
| NPS | DN | L | D | D1 | D2 | Z-d | f | b | H | w |
H0 |
| 1/2 | 15 | 110 | 89 | 60.5 | 35 | 4-16 | 2 | 11 | 85 | 180 | |
| 3/4 | 20 | 117 | 98 | 70.0 | 43 | 4-16 | 2 | 13 | 88 | 180 | |
| 1 | 25 | 127 | 108 | 79.5 | 51 | 4-16 | 2 | 14 | 98 | 260 | |
| 11/4 | 32 | 140 | 117 | 89.0 | 64 | 4-16 | 2 | 15.7 | 101 | 260 | |
| 11/2 | 40 | 165 | 127 | 98.5 | 73 | 4-16 | 2 | 17.5 | 128 | 320 | |
| 2 | 50 | 178 | 152 | 120.5 | 92 | 4-19 | 2 | 19 | 128 | 320 | |
| 21/2 | 65 | 190 | 178 | 139.5 | 105 | 4-19 | 2 | 22 | 135 | 320 | |
| 3 | 80 | 203 | 190 | 152.5 | 127 | 4-19 | 2 | 24 | 164 | 400 | 322 |
| 4 | 100 | 229 | 229 | 190.5 | 157 | 8-19 | 2 | 24 | 178 | 400 | 332 |
| 5 | 125 | 254 | 254 | 216.0 | 186 | 8-22 | 3 | 24 | 205 | 385 | |
| 6 | 150 | 267 | 279 | 241.5 | 216 | 8-22 | 3 | 25.4 | 220 | 405 | |
| 8 | 200 | 292 | 343 | 298.5 | 270 | 8-22 | 3 | 28.5 | 455 | ||
| 10 | 250 | 330 | 406 | 362.0 | 324 | 12-25 | 3 | 30 | 490 |



